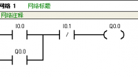
画PLC的I/O接线图和实现控制的梯形图这个其实用PLC来做,非常的简单,我用西门子PLC来给你简单说明一下。。地址分配图为启动:I0.0停止:I0.1继电器输出:Q0.0梯形为,见附件。求电工
缩小学院外传谁有中文版下载
谁有缩小学院中文版
如果诸位还有不明白的请在评论中说明!小生会补充的!1.关于攻略中,图书馆的三本书,第三本书,所说的“魔女的屋子”就是/森林/中那个配置魔药的女巫,那个大蘑菇房。也就是你入手/唤醒之蘑菇/的地方。那个像门一样,要用/土鼹手套/挖的入口就在其左下方,不要上那台阶往右走走可见。缩小学院的txt全集下载地址
缩小学院 txt全集小说附件已上传到百度网盘,点击免费下载:
内容预览:
从前
有一所魔法学校
里边住着魔法学生
日子很平淡
直到有一天.......
发生8.5级大地震
请学生们快速撤离
注意
这不是演戏。
教室里的大喇叭广播着。学生们听了各个紧张起来
老师把窗户砸碎让学生们排队出去
老师在后面催促着
但等到最后一个魔法学生飞出去的时候大楼突然倒塌
老师被压在了里面......
到处都是灰尘
地也都裂开了
魔法学生们都纷纷落下地
开始寻找被压在石头底下的老师
找了好久
还是连老师的头发丝都没看到。渐渐的
天黑了
学生们都累了
也有点晕
就就地睡下了。
谁又能离开这所学校呢?就说魔法学生小溪吧
她从2岁开始就进入了魔法学校
今年已经17岁了
魔法学校已经是她的家了
又哪里舍得离开呢?
已经是下半夜了
19岁的小倩从睡梦中醒来
她隐隐约约地听到了微弱的求救声
一定是她!
小倩恶狠狠地说。
她顺着声音走去
果然在一块大石头后面找到了老师。老师被三块大石头压在了下面
身上的衣服也已经烂掉了
看起来已经奄奄一息了。
小...……
相关文章
- 详细阅读
-
眉县横渠镇古城村古城小学电话详细阅读
眉县横渠镇都有哪些村横渠村,豆家堡,武家堡,大镇村,文谢村,孙家塬村 ,古城村,街北村,河滩村,土岭村,王家堡(现在叫红祥村)眉县建星塑料制品有限公司怎么样?眉县建星塑料制品有限公司是201
- 详细阅读
-
大学生做 app 开发,用云服务和租赁详细阅读
...app 开发,用云服务和租赁服务器,哪个更合适?前期规模小建议云服务器,成本低廉些。 后期做大了,再上独立服务器,做好数据备份。新人开始创业,是租服务器还是云服务器,那个更加
-
求大神像交小学生一样一步一步讲解详细阅读
少儿编程是什么,怎么学?少儿编程教育是通过编程游戏启蒙、可视化图形编程等课程,培养学生的计算思维和创新解难能力的课程。少儿编程学习年龄段:4-6岁:少儿编程小游戏这一阶段不
-
互联网前景不错,不知道那个湖南众智详细阅读
很多人说互联网前景好,那个湖南众智互联网学院的软件开发以后前景好不?好就业不?很多人是互联网的前景非常好湖南众智互联网学院的软件开发以后的前景是很多人说互联网的前景非
-
南和县县直小学的招生电话多少详细阅读
费县县直小学共有几所学校?费县县直小学一共有9所学校。 县实验小学5222487273400费城镇蒙台路中段 费县石井镇中心完小0539-5981485273415费县石井镇石井村 费县探沂中心完
- 详细阅读
-
适合小学生用的学习小程序有哪些?详细阅读
适合小学生用的学习小程序有哪些?现在学习小程序有很多,不同需求选择也存在区别,最近用的小程序“开心背课文”真是不错,里边的内容很丰富,下班前给他留好作业。他可以直接背诵我
-
大学生们有没有用过“星速”这个AP详细阅读
大学生必备的app有哪些学习:
1.学习技能
2.中国大学MOOC
[一些大学老师要求下载课堂应用程序,特别是实验课。首先让你观看视频进行自学,然后做实验][有许多高质量的课程需要学
